南通方圣石化设备有限公司主要开发生产S系列静态混合器、喷射器、减温器,VJG系列精细过滤器、SB系列泵用过滤器,以及消声器、视镜、阻火器、呼吸阀等九大类。
   静态混合器
   蒸汽加热设备系列
   动态混合设备
   过滤设备
   一、管道过滤器
     1、SBY过滤器
     2、SBT过滤器
     3、SBL过滤器
     4、SBV过滤器
     5、SBW过滤器
   二、自洁式过滤器
     1、ZJD自洁式过滤器
     2、ZJD刷式自洁式过滤器
     3、ZJD吸吮扫描式过滤器
     4、ZJDL反冲洗自洁式过滤器
     5、ZJDP导流自洁式过滤器
     6、ZJD自洁式过滤器电控装置
     7、使用指南
   三、手动清洗过滤器
   四、精细过滤器
     1、ZJF过滤器
     2、常见滤芯式精细过滤器
     3、袋式精细过滤器
   五、空气过滤器
     1、FSGI型送风空气过滤器
     2、FSGII型吹风空气过滤器
   活性碳过滤器
   七、盘式过滤器
   八、FSD消气过滤器
   九、滤件系列
     1、VJGM型金属滤芯
     2、VJGM型非金属滤芯
     3、滤袋系列
   纸浆专用设备
   管用专用小型设备
   油罐附件系列
   煤气管道排水器
 

南通方圣石化设备有限公司
地址:启东市汇龙镇台角工业园区
邮编:226200
电话:0513-83639880
传真:0513-83639099
在线咨询:
微信:15851380122
微信:15365547782
http://www.ntfssh.com
E-mail:fs@ntfssh.com

产品介绍 首页 >> 产品介绍
ZJD系列自洁式过滤器电控装置
1、ZJD系列自洁式过滤器电气控制由四部分组成;
  1.差压取样部分由D520/7DD型切换压差可调的差压控制器实现。差压设定范围为0.02-0.16MPa;
  2.自动反洗部分由NRV型减速机组成。本减速机采用优质铝合金压铸箱体,重量轻、散热性能优良、承载能力大;
  3.排污部分由电动球阀组成,整机系统由一台自动控制箱控制,以达到手动、自动清洗、排污的目的;
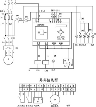
  4.控制箱部分引入电源为三相四线制(380V 50HZ),驱动电机功率0.15-3kW,控制箱箱体采用防水全透屏、智能型结构,进出控制箱的接头均为防水接头。接线如电气原理图一(适用于刷式、吸吮扫描式、导流式)电气原理图二(适用于反冲洗式)。
电气原理图一
电气原理图二
ZJD系列自洁式过滤器控制箱外形及安装图
2、几点说明
  1.电控装置调试步骤详见产品使用说明书;
  2.差压控制器设定值的调整按产品使用说明书设定调节;
  3.清洗时间为1-24小时可调,使用中可根据实际工作情况设定清洗时间;
  4.排污阀门限位开关出厂已调好,一般无须调整,如果使用中不到位置,可按说明书另行调整。
3、控制箱外形尺寸
 
南通方圣石化设备有限公司 地址:启东市汇龙镇台角工业园区 邮编:226200 混合器|汽水混合器
电话:0513-83639880 传真:0513-83639099